
FZW32-12戶外高壓隔離真空負荷開關(以下簡稱負荷開關)是三相交流50Hz、額定電壓12kV的戶外高壓開關設備,適合于開斷、關合城市或農村配電系統負荷電流和熔斷器的分斷轉移電流。配以電動機構和控制器可作為線路分斷開關或自動分斷器用。由于采用了新型絕緣結構設計和真空滅弧室,本負荷開關開斷后具有明顯可見斷口,兼有隔離開關的功能,此外還有開斷容量大、無油,因而對環境無污染、無爆炸危險、壽命長和免維護等特點。

1、周圍空氣溫度:上限+40度,下限-40度;
2、海拔:≤1000m(若海拔增高,則額定絕緣水平相應提高);
3、風壓:不超過700Pa(相當于風速34m/s);
4、地震烈度:不超過8度;
5、污穢等級:Ⅳ級;
6、最大日溫差:不超過25度;
7、相對濕度:日平均不大于95%,月平均不大于90%;
8、無易燃、爆炸危險、化學腐蝕及劇烈振動的場所。
負荷開關是由隔離刀和真空滅弧室這兩大組件組成,隔離刀承擔了合閘和分閘時絕緣作用,真空滅弧室承擔熄滅電弧的作用。
隔離刀是由彈簧過中機構進行合分閘操作的,過中彈簧提供了隔離刀合閘時所需的能量,并保證了真空滅弧室在分閘時熄滅電弧而不受人為因素的影響,真空滅弧室在隔離刀的分閘過程中,有快速機構提供滅弧室的分閘速度。隔離刀的三相聯動操作確保了滅弧室的分閘同期性。


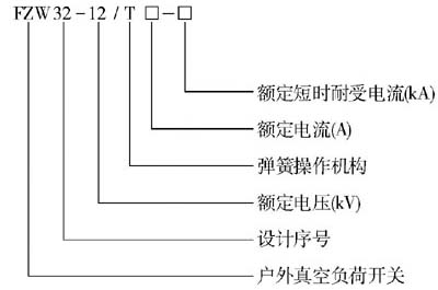
常用型號:FZW32-12/630-20、FZW32-12/630-31.5